Последние сообщения





1. Область применения
1.1 Данный метод испытаний охватывает процедуру определения скорости пропускания водяного пара через гибкие барьерные материалы.
Метод применим к листам и пленкам толщиной до 3 мм (0,1 дюйма), состоящим из одно- или многослойных синтетических или
полимеры и фольги натуральные, в том числе с покрытием. Позволяет определить (/) скорость пропускания водяного пара
(WVTR), (2) проницаемость пленки для водяного пара и (3) для однородных материалов коэффициент проницаемости водяного пара.
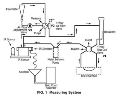
4. Краткое описание метода испытания
4.1 Сухая камера отделена от влажной камеры с известной температурой и влажностью барьерным материалом для проведения испытаний,
Сухая камера и влажная камера образуют ячейку адфузии, в которой запечатана испытательная пленка. Водяной пар, диффундирующий через
пленка смешивается с газом в сушильной камере и переносится в инфракрасный датчик, модулируемый давлением. Этот датчик измеряет
доля поглощенной инфракрасной энергии

водяным паром и производит электрический сигнал, амплитуда которого пропорциональна концентрации водяного пара.
Амплитуда электрического сигнала, полученного с помощью испытательной пленки, затем сравнивается с сигналом, полученным при измерении
калибровочная пленка с известной скоростью пропускания водяного пара. Затем эта информация используется для расчета скорости
через который проходит влага.
5. Значение и использование
5.1 Целью данного метода испытаний является получение надежных значений СПВП пластиковых пленок и листов.
5.2 WVTR является важным свойством упаковочных материалов и часто может быть напрямую связана со сроком годности и упакованным продуктом.
стабильность.
5.3 Данные, полученные в результате этого метода испытаний, подходят в качестве референтного метода испытаний при условии, что покупатель и продавец договорились об этом.
процедуры отбора проб, процедуры стандартизации, условия испытаний и критерии приемки.
6.Аппарат
Испытательное оборудование: Тестер паропроницаемости WVTR-E3

6.1 В этом методе используется аппарат для передачи водяного пара (рис.1), состоящий из следующего:

10. Процедура испытания
10.1 Подготовка аппарата (рис. 1) Если в ходе предыдущих испытаний аппарат подвергался воздействию высокой влажности, дегазируйте систему.
для десорбции остаточной влаги.
10.2 Количество испытанных образцов — количество испытанных образцов согласно плану испытаний.

10.3 Подготовка образцов для испытаний:
10.3.1 Вырежьте образец для испытаний размером приблизительно 10 см на 10 см (4 дюйма на 4 дюйма).
10.3.2 При необходимости измерьте толщину образца в четырех равноудаленных точках в пределах зоны испытания и в центре. Примечание: если
образец хрупкий (например, тонкое покрытие или незащищенная металлизация), процесс измерения материала может поставить под угрозу
илиserateh барьерный слой. Для таких образцов анализ толщины материала ПОСЛЕ испытания на скорость пропускания может быть предпочтительнее.
10.3.3 Слегка смажьте уплотнительную поверхность ячейки и саму ячейку.
10.3,4 Для более ранних моделей систем WVTR, требующих использования дистиллированной воды или насыщенных солевых растворов, вставьте от одной до трех абсорбирующих прокладок в нижнюю полуячейку и смочите дистиллированной водой или желаемым солевым раствором. В противном случае, для более новых приборов WVTR,
следуйте инструкциям производителя для создания желаемой относительной влажности.
10.3.5 Прикрепите тестовую пленку к диффузионной ячейке, следуя инструкциям производителя. На рис. 3 показан тип диффузионной ячейки, используемой в
Более ранняя модель оборудования WVTR, состоящая из отдельной стойки для кондиционирования и испытательной камеры. Диффузионные ячейки в более новых wVTR
Оборудование аналогично нижней половине ячейки, показанной на рис. 3.
10.3.6 При использовании отдельной стойки для кондиционирования закрепите собранную ячейку в стойке для кондиционирования. Дайте пленке кондиционироваться в
диффузионной ячейки до достижения устойчивого состояния. Если оператор не знаком с испытываемым материалом, он должен изучить
влияние времени кондиционирования, чтобы убедиться, что материалу было предоставлено достаточно времени для уравновешивания в ходе испытания
условия (см. Примечание 3).
10.4 Измерьте WVTR образца пленки, следуя инструкциям производителя.
ПРИМЕЧАНИЕ 3. При испытании материалов, с которыми у оператора нет опыта, необходимо выделить дополнительное время, чтобы убедиться, что
истинное равновесие достигнуто, в случае сомнений повторите тест после дополнительного интервала кондиционирования в несколько часов
10.5 Запишите температуру каждого испытания с помощью термометра или термопары, установленной в испытательной камере.
хорошо. Температура является критическим параметром, влияющим на измерение WVTR. Во время тестирования периодически контролируйте температуру,
с точностью до 0,5°C. Укажите среднюю температуру и диапазон температур, наблюдавшихся во время испытания.
10.6 Процедуры перехода в режим ожидания и выключения: 10,6.1 Следуйте инструкциям производителя по переводу прибора в режим ожидания, когда он не используется.
используется, 10.6.2 Когда система не будет использоваться в течение длительного периода времени и нет пленок, требующих кондиционирования,
электропитание может быть отключено.
Оставить ответ
Поиск по ключевым словам